- Техподдержка
- Статьи
- Пути снижения капитальных затрат при устройстве систем отопления
Пути снижения капитальных затрат при устройстве систем отопления

Всем знакома шутка – «Количество заболеваний больного на приеме у врача зависит только от финансовых возможностей больного». Как ни печально, но в этой шутке есть доля правды. Например, в инженерной сантехнике производителям оборудования зачастую невыгодно, чтобы проектировщик закладывал простые и дешевые схемы. Вместо этого навязываются заведомо неэкономичные решения и использование необоснованно дорогого оборудования. Грамотного технико-экономического сравнения различных вариантов никто не делает, так как вариантное проектирование, естественно, отразится на стоимости проектных работ.
Получается, что проектировщик внедряет в новые дома схемы, которые предлагает производитель оборудования, без какой-либо экономической оценки реальной эффективности. Когда дело доходит до закупки оборудования, то застройщик уже связан согласованным проектом и решениями, принятыми в нём.
В этой статье будут рассмотрены примеры того, как навязывается дорогое оборудование, и как можно существенно снизить капитальные затраты на систему отопления без ухудшения качества регулирования и надёжности систем.
Необоснованное использование лучевых внутриквартирных схем отопления
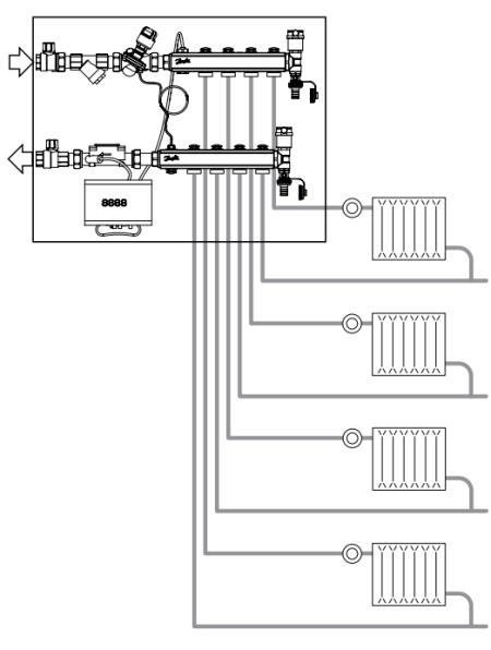
Как бы застройщик не монтировал лучевую систему отопления, и каким бы образом он её не комплектовал, такая схема всегда будет дороже на 30–50 % аналогичной тройниковой, за счёт увеличения затрат на трубопроводы, а также на коллекторы, шкафы и сопутствующее оборудование. Какие же доводы можно привести для обоснования использования лучевых схем?
Одним из основных преимуществ этих схем преподносится их ремонтопригодность. Действительно, если каждый отопительный прибор можно независимо отключить и поменять, это неоспоримый плюс. Но процедура замены отопительных приборов - не ежедневное занятие, и даже не ежегодное. В большинстве случаев приборы меняют (если вообще меняют) в первый год после сдачи дома.
Как правило, жилец въезжает в новый дом и первым делом решает переделать систему отопления. При этом меняются сразу все отопительные приборы, и «поштучное» отключение радиаторов не требуется.
Выборочная замена радиаторов может производиться в исключительных случаях при каких-то нештатных ситуациях.

Рис. 1. Пример нерациональной системы
То есть, данное «преимущество» на практике не востребовано и не может служить обоснованием увеличения стоимости системы.
Вторым, действительно весомым преимуществом лучевой системы, является то, что в большинстве случаев при гидравлическом расчёте потери давления в ней существенно ниже, чем в аналогичных тройниковых схемах. Низкие потери давления позволяют в ряде случаев отказаться от использования приборов, стабилизирующих перепады давлений на входе в каждую квартиру, ограничившись установкой этого оборудования только на стояках.
Однако, большинство компаний, предлагающих комплектные квартирные узлы учета и распределения теплоносителя (квартирные станции), адаптированные под лучевую систему, тем не менее, снабжают их автоматическими регуляторами перепада давления (рис. 1).
Это все равно, что построить подземный пешеходный переход, чтобы не ставить светофор, но при этом светофор на всякий случай оставить. Кажется странным?
Но почему-то не считается странным то, что проектировщик закладывает в проект лучевую систему, чтобы отказаться от автоматических регуляторов перепада давления перед каждой квартирой, но эти регуляторы все равно устанавливает.
В связи с этим при поисках решений по удешевлению систем отопления с лучевой разводкой первым делом следует получить обоснование от проектной организации в необходимости установки перепускного клапана или автоматического регулятора перепада давления перед каждой квартирой.
Установка этих устройств может считаться обоснованной лишь в той ситуации, когда потери давления в расчетной петле превышают максимально допустимый перепад давления на термостатическом клапане. В противном случае достаточно установить устройства стабилизирующие давление только на стояках. Данное решение позволит сэкономить от 5 до 20 тыс. руб. на узле ввода каждой квартиры.
Необоснованное использование автоматического регулятора перепада давлений вместо перепускного клапана
Естественно, что производители автоматических регуляторов перепада давления дают рекомендации устанавливать эти дорогие приборы везде, где только можно (примером может служить узел на рисунке 1).
Однако в большинстве случаев этот регулятор может быть заменён на более простые и экономичные элементы.
Прежде всего, требуется выяснить, для чего устанавливается автоматический регулятор перепада давления?
- Во-первых, он требуется для поддержания расчетного гидравлического режима системы в целом;
- во-вторых, он предотвращает повышенный расход теплоносителя через участок при снижении расхода по остальным участкам;
- в-третьих, клапан предохраняет радиаторные термостатические клапаны от работы во внерасчетном режиме.

Рис. 2. Этажный коллекторный узел с автоматическим регулятором перепада давления
Как правило, клапаны устанавливаются перед этажными коллекторными узлами (рис. 2), перед квартирными станциями или на стояках систем отопления.
Автоматический регулятор перепада давления работает следующим образом: при изменении давления на регулируемом участке (между клапаном и местом подключения импульсной трубки) меняется положение золотника клапана.
При увеличении перепада давления клапан начинает прикрывать поток, а при уменьшении – приоткрывать поток теплоносителя.
Хотелось бы развеять некоторые неверные представления, которые можно услышать в среде специалистов об автоматических регуляторах перепада давления:
Автоматические регуляторы перепада давления поддерживают постоянный перепад давления на участке при любом расходе. В ДЕЙСТВИТЕЛЬНОСТИ ЭТО НЕ ТАК.
Автоматический регулятор перепада давления работает в строго определенном диапазоне давлений. Причем, в зависимости от конструкции и модели перепады могут меняться в достаточно широком диапазоне.

Рис. 3. График зависимости поддерживаемого
перепада давления от расхода при разных
настройках клапана AB-PM Ду 20
Если рассмотреть график (рис. 3), то можно обнаружить, что данный регулятор при настройке на 50 % будет поддерживать перепад давления 10 кПа при расходе 300 л/ч.
При снижении расхода до 150 л/ч перепад давления увеличится до 15 кПа. При увеличении расхода до 400 л/ч перепад давления уменьшится до 5 кПа. Судя по паспорту на этот клапан, он полностью закрывается при перепаде давления 22 кПа.
Существуют клапаны с более крутым графиком регулирования, у которых значительное изменение расхода приводит к незначительным изменениям поддерживаемого перепада давления.
Но такие клапаны, как правило, имеют слишком большие габаритные размеры и более сложную конструкцию, чем те, которые применяются в массовом жилищном строительстве.

Рис. 4. Конструкция мембранного регулятора перепада
давления с бессальниковой пружинной камерой
Автоматические регуляторы перепада давления не изменяют своей настройки в течение всего режима эксплуатации.
Чем сложнее устройство и чем больше у него трущихся и движущихся элементов, тем сильнее оно подвержено старению. Даже нерегулируемые диафрагмы со временем меняют свои характеристики из-за накипи и отложений.

Рис. 5. Пружина регулятора после нескольких лет эксплуатации
У большинства автоматических регуляторов перепада давления для упрощения конструкции пружина помещается в теплоноситель (рис. 4). Даже если пружина выполнена из нержавеющей стали, из-за перепадов температур и отложений она неизбежно меняет свои характеристики.
К тому же отложения на исполнительных элементах клапана (рис. 5) приводят к изменениям его характеристик. Шлам может попадать на седло клапана и в импульсную трубку, приводя к потере работоспособности клапана.
Настройку автоматических регуляторов перепада давлений необходимо корректировать ежегодно. Если эту сложную арматуру устанавливать на входе каждой квартиры, то её обслуживание становится существенной статьёй расходов управляющей компании.
Помимо автоматического регулятора перепада давления есть еще одно устройство, которое предназначено для поддержания постоянного перепада давления. Это перепускной клапан (рис. 6).

Рис. 6. Перепускной клапан VT.623 DN20
Его принцип работы схож с предохранительным клапаном (рис. 7), но работает он при меньших перепадах давления. Этот клапан устанавливается на байпас, между подающим и обратным трубопроводом. Если перепад давления между трубопроводами возрастет сверх настроечного значения, то клапан начнет открываться и перепускать воду из подающего трубопровода в обратный.

Рис. 7. Устройство перепускного клапа
Чем больше растет давление, тем сильнее открывается перепускной клапан и больше воды перепускает в обратный трубопровод.
Перепускной клапан, как и автоматический регулятор перепада давления, не способен поддерживать постоянный перепад при любом расходе теплоносителя. При определенной степени открытия клапана, его характеристика при больших расходах становится аналогичной характеристике обычного вентиля.
Можно оценить точность поддержания перепада давления перепускного клапана.

Рис. 8. Графики характеристик перепускного клапана VT.623 DN20
На (рис. 8) изображена характеристика регулятора перепада давления VT.623.G.05 Ду 20. При настройке клапана на 20 кПа (0,2 бара), при перепаде 20 кПа клапан будет закрыт. При увеличении перепада давления начнёт открываться. При достижении перепада 30 кПа клапан будет пропускать теплоноситель в объёме 2000 л/ч.
Таким образом, если стоит задача ограничить максимальный перепад давления 30 кПа, то данный клапан будет работать в диапазоне расходов от 0 до 2000 л/ч с точностью поддержания перепада давлений 10 кПа.
Таким образом, точность поддержания давления при помощи этого клапана во многих случаях выше, чем автоматическим регулятором перепада давления.
Кроме того, перепускной клапан имеет более простую и надежную конструкцию. У него нет каналов малого сечения, способных загрязниться от некачественного теплоносителя.
В таблице 1 представлены марки наиболее распространенных на российском рынке автоматических регуляторов перепада давления DN25 и их розничная стоимость. В таблице 2 приведены данные о некоторых перепускных клапанах DN20 (перепускные клапаны DN20 в большинстве случаев имеют рабочий диапазон расходов такой же, как автоматические регуляторы перепада давления DN25).

Как видно из таблиц 1 и 2 средняя розничная цена на автоматические регуляторы перепада давления составляет около 13 000 руб. Средняя розничная цена на перепускные клапаны составляет 2 700 руб. Таким образом, экономическая выгода от замены составляет 10 300 руб. с одного узла. С учетом того, что стоимость этажного коллекторного узла с теплосчётчиками составляет от 50 до 100 тыс. руб., переход на перепускные клапаны позволит снизить его стоимость на 10–20 % (рис. 9).
Кроме того, у решения с перепускным клапаном есть ещё одно преимущество – это постоянная циркуляция теплоносителя по магистралям и подводкам к квартирным узлам.

Рис. 9. Этажный коллекторный узел с перепускным клапаном
В системах с автоматическими регуляторами перепада давления при продолжительном отсутствии запроса на отопление (закрытые радиаторные клапаны) теплоноситель в трубах остывает.
При последующем открытии радиаторных клапанов неизбежна длительная задержка в поступлении нагретого теплоносителя. В системах с перепускными клапанами постоянная циркуляция теплоносителя по стоякам позволяет поддерживать температуру перед коллекторными узлами всегда на требуемом уровне.
В использовании перепускных клапанов есть и свой недостаток: в зависимой системе отопления клапаны могут привести к возврату на ИТП перегретого теплоносителя, что может вызвать недовольство энергоснабжающей организации.
Однако в большинстве современных домов с горизонтальной разводкой устраивается ИТП независимого типа или собственная котельная. В этом случае центральная тепловая сеть и система отопления здания гидравлически разделены между собой.
Установка автоматических регуляторов перепада давления оправдана лишь тогда, когда без них действительно трудно обойтись, например, в домах с элеваторными смесительными узлами при зависимой системе подключения к теплосети.

Рис. 10. Термостатический клапан с преднастройкой
В остальных случаях намного экономичнее видится решение с перепускными клапанами на этажных коллекторных узлах и квартирных станциях. Поэтому при поиске путей снижения затрат на отопление может быть рассмотрен вариант замены автоматический регуляторов перепада давления на перепускные клапаны. Тем более, что при замене регуляторов перепада давления на перепускные клапаны не требуется пересчёт системы отопления.
Использование настроечного клапана совместно с термостатическим клапаном с преднастройкой
Сейчас, чтобы подключить радиатор к системе отопления, в основном используют два клапана. Это термостатический клапан для регулировки температуры воздуха и настроечный клапан для балансировки системы.
Но производители радиаторной арматуры решили внедрить более экономичное решение и соединить эти два клапана в один корпус. Так получился клапан с перенастройкой (рис. 10). Это устройство объединяет в себе функции термостатического и настроечного клапанов.

Рис. 11. Подключение радиатора через
термостатический клапан с двойной регулировкой
В таких клапанах регулировка температуры воздуха, также, как и в обычных, осуществляется при помощи термоэлемента, который толкает шток и запирает седло золотником.
Но, в отличие от обычных термостатических клапанов, в этом клапане за золотником устанавливается поворотная диафрагма или дросселирующий цилиндр, при помощи которого и осуществляется балансировка.
Данное решение позволяет существенно сократить затраты на радиаторные узлы. Так как вместо двух клапанов можно установить один (рис. 11).
Но, как бы ни было это странно, в проектах очень часто встречаются решения, где на подающем трубопроводе установлен клапан с преднастройкой, а на обратном настроечный клапан. В итоге получается, что в таком узле установлены два настроечных клапана друг за другом.

Рис. 12. Подключение радиатора через
термостатический и настроечный клапан
Мало того, что лишнее настроечное устройство увеличивает стоимость радиаторного узла, так оно еще и создаёт дополнительное гидравлическое сопротивление.
Если в проекте значатся клапаны с преднастройкой и настроечные клапаны, то можно существенно сократить затраты на отопление, отказавшись от настроечных клапанов (рис. 11).
Если все же требуется установка клапанов до и после радиатора, то логично будет заменить более дорогие клапаны с преднастройкой на обычные термостатические клапаны (рис. 12).
Выводы
Сегодня на волне повального увлечения энергосберегающими и инновационными технологиями проектировщики нередко начинают забывать, ради чего все это делается. Такие решения включаются в проекты без всякого технико-экономического обоснования.
Производители элементов инженерных систем постоянно анонсируют новые «инновационные» решения, позволяющие сократить стоимость и увеличить энергоэффективность систем, которые на поверку оказываются весьма и весьма убыточными, со сроком окупаемости, превышающим не только срок службы конкретного элемента, но и здания в целом.
Эта система устраивает большинство участников инвестиционного процесса: производители получают сверхприбыли от реализации более дорогого оборудования, проектировщики смело ставят галочку в разделе «энергосбережение», застройщики хвалятся «зелёными технологиями», страдает только конечный потребитель, для которого цена за квадратный метр неуклонно растёт.
Автор: Д.В. Жигалов
© Правообладатель ООО «Веста Регионы», 2010
Все авторские права защищены. При копировании статьи ссылка на правообладателя
и/или на сайт valtec.ru обязательна.
